articol recuperat si postat pe arduinotehniq.com in 01.2016

Orga de lumini
din revista Tehnium nr. 12 din 1985


initiere articol in 14.04.2011

Articolul "Orga de lumini" scris de fiz. A. Marculescu a fost publicat in revista TEHNIUM nr. 12 din 1985:

publicat de niq_ro


   In numerele 4, 5 si 6/1985 ale revistei a fost sugerata o metoda de realizare sub forma modulara a montajelor de orga de lumini cu tiristoare.
   La solicitarea unui numar mare de constructori incepatori, revenim asupra acestui experiment propunand schema alaturata, care reprezinta un montaj de orga de lumini cu trei canale.
publicat de niq_ro

   Particularitatea schemei o constituie absenta cuplajului electric intre sursa de semnal AF si orga propriu-zisa, comanda canalelor efectuandu-se prin captarea semnalelor sonore din vecinatatea sursei si amplificarea lor adecvata. Acest sistem ofera avantaje incontestabile, dar complica montajul prin adaugarea unui amplificator cu castig mare in tensiune si a unui microfon (sau, asa cum s-a prevazut in schema, a unui difuzor cu transformator de adaptare, folosit ca microfon).
   In varianta propusa, care a fost experimentata cu rezultate bune de autor, amplificatorul este realizat cu un circuit integrat TBA790T, dupa schema clasica de utilizare, cu unele mici modificari. Astfel, iesirea amplificatorului, "culeasa" prin condensatorul C15 (220-1000uF/16V), debiteaza pe transformatorul ridicator de tensiune Tr.2, pentru a asigura un nivel AF suficient la intrarea in blocul filtrelor. Rezistenta suplimentara R8 (12-15 ohmi), asigura o sarcina permanenta la iesirea integratului, iar rezistenta R8, care se tatoneaza experimental (1-10 ohmi), preintampina aparitia oscilatiilor suparatoare in circuitul LC format din C15 si infasurarea primara a transformatorului Tr.2. De asemenea, pentru diminuarea semnalelor parazite captate de intrare se poate impune introducerea condensatorului C5 intre cursorul potentiometrului general de volum, P0, si masa (orientativ intre 200pF si 5nF).
   Pe post de microfon s-a utilizat un difuzor cu impedanta de 4 ohmi, adaptat la intrarea amplificatorului prin intermediul transformatorului ridicator de tensiune, Tr.1. Acesta are raportul de transformare de cca 1:8, putand fi realizat pe un pachet de tole E+I cu sectiunea de cca 1,5cm2. In primar se bobineaza 65-70 de spire CuEm 0,5-0,7mm, iar in secundar 500-700 de spire CuEm 0,15-0,2mm.
   Potentiometrul P0 regleaza sensibilitatea generala a montajului, in functie de volumul sonor al sursei si de distanta fata de ea (difuzorul sau microfonul se plaseaza in fata sursei, la o distanta convenabila dar nu prea mare, pentru a nu capta semnificativ alte sunete sau zgomote din incapere).
   Transformatorul de iesire Tr.2 este identic cu cel de intrare. fiind montat tot ca ridicator (eventual se poate incerca si cu un raport mai mic, de 1:5 sau 1:6).
   Intrarea in blocul filtrelor se face prin cele trei potentiometre P1-P3, care regleaza sensibilitatea fiecarui canal in parte. Filtrele propriu-zise sunt asemanatoare cu cele folosite in montajul din nr.11/1982, pag.8. Valorile condensatoarelor C1-C4 si ale rezistentelor R4-R6 pot fi optimizate experimental. Separarea oferita de aceste filtre simple este teoretic modesta, dar practic, poate fi facuta suficient de buna, mai ales ca dispunem de reglajele individuale de sensibilitate, care permit dozarea gradului de iluminare pe cele trei canale, in functie de compozitia spectrala a programului sonor de comanda.
   Alimentarea montajului se face cu tensiune continua de 12V, foarte bine filtrata si preferabil stabilizata. Sursa va fi proiectata pentru un curent maxim de cel putin 300mA (evident, supradimensionat), minusul ei fiind legat la masa.
   Nu insistam asupra realizarii practice a montajului, cititorii fiind deja familiarizati cu orga de lumini din numeroasele articole aparute pe aceasta tema, doar ca trebuie respectate cu strictete indicatiile de a nu atinge cu mana, conecta sau deconecta piese din montajul aflat sub tensiune, existand in permanenta pericolul de electrocutare.


   Articolul despre care se mentiona in materialul precedent se intituleaza "EXPERIMENT" avand ca autot tot de fiz. A. Marculescu, fiind publicat in revista TEHNIUM nr. 4, 5 si 6 din 1985:

publicat de niq_ro


   Foarte indragite de tineri, montajele electronice de orga de lumini dau adeseori multa bataie de cap constructorilor incepatori, nu atat pentru complexitatea schemelor abordate, cat mai ales in ceea ce priveste alegerea si verificarea componentelor, experimentarea cu piesele procurate (nu intotdeauna identice cu cele recomandate de autor), efectuarea modificarilor ce se impun in functie de performantele pieselor, de conditiile concrete de alimentare si excitare cu semnal AF si, in fine, transpunerea intregului montaj "pe curat", intr-o varianta proprie de cablaj. Numeroase dificultati apar chiar si dupa realizarea montajului, cand se incearca utilizarea lui in alte conditii decat cele in care a fost experimentat sau cand constructorul descopera o noua schema mai atractiva, cu performante imbunatatite.
   Cablajul inghesuit, dimensionarea incompatibila a unor componente esentiale, ca ssi prezenta diferitelor tensiuni de lucru (retea, alimentare c.c, semnal AF) fac adeseori imposibila adaptarea, impunand reexperimentarea si reproiectarea intregului cablaj.
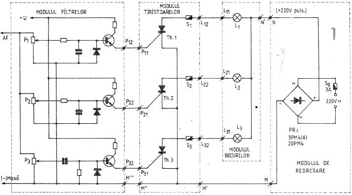
   In cele ce urmeaza propunem constructorilor amatori de experimente electronice realizarea unui ansamblu modular de orga de lumini cu trei canale care inlatura in buna parte neajunsurile mentionate, oferind totodata posibilitatea utilizarii diverselor module in numeroase alte scopuri. Vom exemplifica aceasta sugestie pe varianta clasica de orga cu tiristoare si becuri de retea, conform schemei simplificate din figura 1, pe care o vom analiza in detaliu de la cap la coada.

publicat de niq_ro

1. MODULUL DE REDRESARE

   Folosite direct la tensiunea de retea (220V/50Hz), tiristoarele pot fi comandate numai pe durata semialternantelor care fac anodul pozitiv in raport cu catodul, ele fiind in fond niste diode cu conductia controlata prin intermediul potentialului aplicat portii. In acest fel, consumatorul plasat in serie in circuitul anod-catod va putea primi cel mult o jumatate din tensiunea eficace de 220V a retelei, respectiv va functiona la maximum jumatate din puterea sa nominala.
   Remediul il constituie redresarea bialternanta a tensiunii de retea, folosind in acest scop o punte monolitica (sau patru diode montate in punte), care trebuie sa suporte lejer tensiunea de varf a retelei (1,41x220V=310V) si curentul maxim total solicitat de becuri. Redresarea se face obligatoriu fara filtrare (fara condensator), pentru a pastra trecerea prin zero a tensiunii pulsatorii obtinute, conditie esentiala pentru autoblocarea tiristoarelor la incetarea semnalului de comanda pe poarta.
   In figurile 2 si 3 sunt sugerate doua variante constructive pentru modulul de redresare, prima utilizand o punte de tip 3PM4 sau 3PM6 (3A/400V, respectiv 3A/600V), iar cealalta o punte de tip 20PM4 (20A/400V). Ambele placute au fost prevazute cu soclu pentru siguranta fuzibila (So), aceasta din urma fiind dimensionata in functie de consumul total preconizat. Nu se recomanda utilizarea tehnicii cu circuit imprimat, cablajul fiind clasic, cu fire groase de conexiune si imbinari solide prin cositorire. Intrarea de retea se va face de preferinta prin conductoare litate izolate (eventual cordon bifilar), terminate cu banane (stecher) pentru racordarea comoda si sigura la priza de retea. Iesirea se poate face prin cose prinse in suruburi (fig.2) sau prin conductoare litate bine izolate (fig.3). Pentru a preintampina atingerile accidentale pe spate cu diverse obiecte metalice aflate eventual pe masa de lucru, placutele au fost prevazute cu suruburi de distantare, care in final pot servi si la fixarea modulului de cutia aparatului.
publicat de niq_ro publicat de niq_ro

2. MODULUL BECURILOR

   Pe parcursul fazei experimentale, prezenta becurilor conectate permanent la montaj ingreuneaza mult lucrul, impunand o atentie sporita la manipulare, inlocuita adeseori prin repetate conectari si deconectari provizorii, care la randul lor sporesc riscul de strecurare a unor greseli costisitoare.
   Sugeram inlaturarea acestui inconvenient prin realizarea unei placute separate pe care se monteaza trei mufe (prize etc.), interconectate conform schemei generale de principiu, de exemplu asa cum se arata in figura 4. Legaturile cu modulul de redresare (plusul tensiunii redresate) si cu modulul tiristoarelor se vor face prin cordoane litate izolate, iar cuplarea becurilor se asigura prin mufe corespunzatoare (stechere etc).
   Experimentarea se efectueaza comod cu cate un singur bec pe canal, de preferinta colorat si de mica putere (25-40W/220V). Becurile se monteaza in dulii adecvate, fiind prevazute cu cordoane litate izolate terminate prin mufe "tata". Pentru puteri mici (sub 60-100W) am folosit cu bune rezultate mufele de microfon ("mama" si "tata").
publicat de niq_ro

   Cordoanele de legatura (din conductor litat, izolat) se conecteaza la cele doua picioruse extreme ale mulei, izoland atent locurile de imbinare prin bucati mici de tub varni, introduse in prealabil pe conductoare. Atat timp cat imbinarile sunt calde, peste ele poate fi folosit chiar izolatorul propriu al conductoarelor. La iesirea din mufa "tata" cele doua fire sunt imobilizate prin strangerea aripioarelor din tabla cu care este pravazuta mufa; inainte de aceasta operatie, peste zona de strangere a conductoarelor va fi tras un manson mic de tub varnis. Toate aceste masuri de protectie sunt necesare deoarece mufele de microfon nu sunt concepute pentru a lucra la tensiunea relelei (distante mici intre picioruse, instabilitate mecanica etc.). Ele pot fi insa folosite cu sucees in experimentare, cu conditia de e nu le cupla sau decupla atunci cand montalul se afla sub tensiune, pentru a preintampina uzura (deteriorarea) picioruselor datorata scanteilor.
   Intr-o alta varianta constructiva, modulul becurilor poate fi combinat cu cel al tiristoarelor, asa cum vom arata mai departe (vezi fotografia ...).
publicat de niq_ro

3. MODULUL TIRISTOARELOR

   Dupa cum se stie, reteaua electrica monofazata are tensiunea nominala de 220V valoare eficace, respectiv de "radical din 2"x220V=310V valoare de varf. Din acest motiv tistoarele utilizate in orga de lumini (ca de altfel in orice montaj cu consumatori de retea) trebuie sa aiba tensiunea inversa maxima de cel putin 350-400V, pentru a suporta fara risc eventualele supracresteri accidentale de 10-15%. Practic se folosesc tiristoare la 400-600V, avand curentul maxim direct (anod-catod) in functie de consumul preconizat pe fiecare canal.
publicat de niq_ro

   Intr-o prima varianta (fig.5), acest modul a fost realizat cu tiristoare de tip T1N6, de 1A/6OOV (productie I.P.R s. Baneasa), care asigura o putere maxima comandata per canal de cel putin 100W. Dupa cum se observa din cele doua fotografii ale modulului (fig.6 - fata, respectiv fig.7 - spatele placutei), tiristoarele sunt montate pe niste radiatoare mici din tabla de aluminiu (cca.15cm2 fiecare), conexiunile de "intrare" si de "iesire" sunt efectuate prin intermediul unor cose prinse in suruburi, iar in circuitul anodic al fiecarui tiristor se afla intercalata o siguranta fuzibila de 1A, cu soclu adecvat. Pentru a preintimpina atingerile accidentale ale conexiunilor de pe spate cu diverse obiecte metalice aflate pe masa de lucru. Placuta a fost prevazuta la colturi cu suruburi de distantare.
publicat de niq_ro publicat de niq_ro

   Conexiunile se fac cu cordon lital, bine izolat, asigurandu-se lipituri sigure, suficient de distantate intre ele.
   La montarea tiristoarelor pe radiatoare se pune o atentie deosebita in ceea ce priveste strangerea sururilor. Producatorii de componente electronice mentioneaza in cataloagele lor si astfel de parametrii mecanici (fota, cuplul maxim de strangere, etc), dar constructorilor amatori le este greu sa traduca in practica aceste recomandari (de regula, ei nici nu poseda chei dinamometrice). In cazul de fata, tiristoarele T1N6(4) se vor strange foarte slab, atat cat sa se imobilizeze capsula si radiatorul pentru a nu aluneca prin rotire in timpul lucrului. Contactul termic radiator-capsula are astlel de suferit, dar oricum radiatorul este suficient pentru disiparea caldurii dezvoltate in tiristor pentru un curent de cca 0,5A (in plus, becurile de la orga nu ard continuu).
   O alta varianta a modulului a fost realizata cu tiristoare de putere mai mare, respectiv de 10A/400V, ca de exemplu KY202M. KY202H etc. Placa de montaj (fig.8) contine in acest caz, pe langa sigurantele fuzibile de 3A, in socluri, si cele trei mufe "mama" pentru conectarea becurilor. Tiristoarele sunt prevazute cu mici radiatoare din aluminiu (cca 20cm2 fiecare) dimensionate pentru un curent maxim de cca. 2A per canal in functionare continua (vezi fotografia ...). In regim intermitent se poate urca linistit pana la un curent maxim de 3A, adica pana la cca. 600W per canal.
publicat de niq_ro

   Pentru utilizarea in alte scopuri, modulul va fi reproiectat prin marirea radiatoarelor si a sigurantelor, ca si prin inlocuirea mufelor cu alte sisteme de conexiune mai robuste.
   Strangerea in suruburi nu ridica aici probleme. Se recomanda utilizarea unor saibe intermediare, atat pe fata intre radiator si placa de montaj (distantarea sporeste eficienta radiatorului), cat si pe spate, intre placa si papucii de racord la anod.
   Conductoarele de conexiune (litate, izolate) vor avea sectiunea de cel putin 0,75mm2 pe traseul anod-catod. In locurile inevitabile de intrerupere acestea vor fi izolate suplimentar cu ajutorul unor segmente de tip varnis, asa cum se vede in fig.9.
   Racordul cu modulul de redresare si cu modulul filtrelor se faace prin cose fixate in suruburi de placa. In fine, remarcam si aici folosirea suruburilor de distantare in colturile placii.
publicat de niq_ro

4. MODULUL FILTRELOR

   Utilitatea constructiei modulare se pune in evidenta cel mai pregnant la experimentarea filtrelor. Aici avem seaa face cu toate sursele de tensiune implicate de orga de lumini (tensiunea de retea, tensiunea continua de alimentare a tranzistoarelor de comanda si semnalului de audiofrecventa). Tot aici avem de efectuat cele mai multe retusuri experimentale la la schema dupa care ne ghidam, fie pentru ca tiristoarele folosite nu sunt - si niciodata nu sunt - identice (sensibilitati diferite pe poarta, care impun rezistente de limitare diferite), fie pentru ca varianta indicata de autor nu ne satisfacatoare sau pur si simplu nu "merge" in conditiile concrete in care lucram (semnal de intrare prea slab, separare necorespunzatoare a celor trei domenii de frecventa, etc). Uneori este suficienta o retea de filtre pasive, R-C sau LC, de exemplu, atunci cand semnalul de comanda se ia de pe bornele de difuzor ale unui amplificator AF de putere, alteori este necesara o amplificare cu cate unul sau doua etaje cu tranzistoare pe canal, intre filtru si poarta tiristorului, pentru compensarea atenuarii introduse de filtru si/sau adaptarea la sensibilitatea tiristoarelor, etc, etc.
   Asa cum aratam la inceput, constructia modulara permite trecerea comoda de la o varianta la alta, fara a mai fi necesara reproiectarea intregului cablaj sau experimentarea "in aer", foarte riscanta si chiar periculoasa pentru montajele de acest gen (sa nu uitam niciodata, tensiunea de retea poate foarte usor sa ne omoare daca nu este corect utilizata).
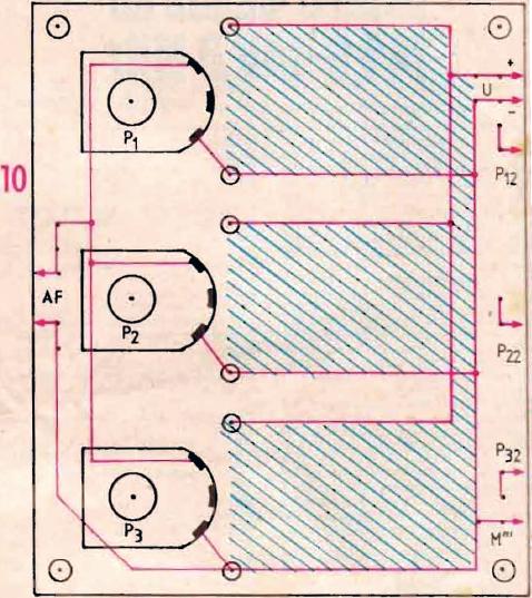
   Modulul propus (figura 10 - schema de cablaj, figura 11 - vedere din fata si figura 12 - vedere din spate) a fost conceput in ideea de a "gazdui" potentiometrele de reglaj al nivelului pe cele trei canale, filtrele si etajele de comanda, cu maximum doua tranzistoare per canal. Constructorul amator poate sa retina doar ideea. imaginand orice alta varianta convenabila, care sa-i permita montarea unor filtre mai voluminoase (filtre L-C sau filtre active cu amplificatoare operationale), a preamplificatorulul AF, a potentiometrului general de volum si evenlual si a transformatorului separator prin care orga de Iumini este cuplata la sursa de semnal.
publicat de niq_ro publicat de niq_ro publicat de niq_ro

   Realizarea practica modulului este destul de bine sugerata, speram , prin ilustratia anexata. Este vorba despre o placa din sticlotextolit fara folie de cupru (ca in toate cazurile precedente), pe care s-au montat cele trei potentiometre de aceeaai valoare, intre 5 si 15 kohmi, si in care s-au realizat trei zone dreptunghiulare de perforatii echidistante, cu diametrul de 1,5mm si distanta de 5mm. Aceste zone, marcate pe cablaj prin hasura la culoare, sunt prevazute sus si jos cu bare de alimentare "plus" si "minus", realizate din sarma de cupru cu diametrul de 1-1,5mm si interconectate conform schemei de ansamblu din figura 1, izolate cu tub varnis la capete prin cose prinse pe placa in suruburi....
  

  

Intoarcere la pagina principala