articol recuperat si postat in 01.2016

Modul "coming home / leaving home"
("follow me home")

articol initiat de niq_ro in 08.2010

   Acest modul echipeaza, in general masinile din grupul VW-Audi, dar a inceput sa fie folosit pe scara mai larga...

   In mare, doar noaptea, dupa ce este oprita masina, se sting luminile, se inchid usile si se incuie masina (inchidere centralizata, alarma, etc) se aprind, pentru cateva zeci de secunde, becurile de pozitie (sau faza scurta) pentru ca soferul si insotitorii "sa vada drumul spre casa". Similar, se intampla la descuierea masinii.


niq_ro

   Am desenat in programul Livewire 2 scheme, cu componente uzuale, pe care le-am simulat, ramanand la a 2-a, deoarece nu are stari tranzitorii deranjante:
- prima varianta:


- a doua varianta:

   Schema, versiunea a 2-a, desenata cu programul Livewire:


   Am modificat schema pentru a avea comanda pe "minus", de la o inchidere centralizata, prin intercalarea unui inversor logic, cu un tranzistor:

niq_ro


montajul respectiv cablajul pot fi:



   Puteti descarca, in format pdf, cablajul: neintors respectiv in oglinda (pentru metoda foto).

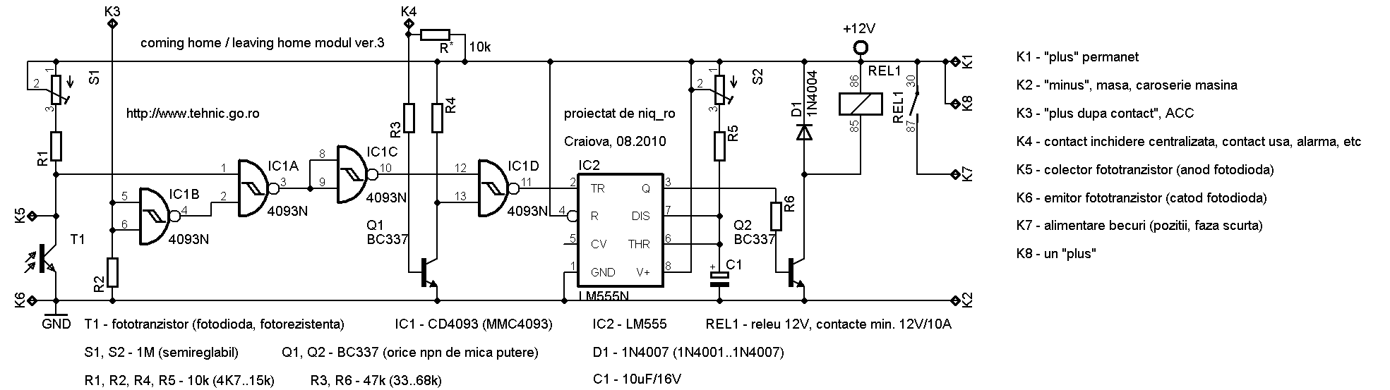
   Modul de legare in circuit este urmatorul:


   NOTA: pe contactul K4 trebuie sa fie, in mod normal un "plus", iar activarea functiei de aprindere a becurilor de pozitie se face cand acesta se pune, pentru scurt timp, la masa... bineinteles, ca trebuie sa fie intuneric si sa fie luat contactul!!!

Completare articol in 02.2011:

   Am tot fost apelat pentru lamuriri suplimentare, asa ca am realizat o simulare a functionarii partii logice, la cele 2 variante, in care apar tensiunile care trebuie masurate, in caz ca apar probleme cu montajul:
- CHLH ver.2 - partea logica:


- CHLH ver.3 - partea logica:

   Partea de temporizare se testeaza prin conectarea pinului 2 de la integratul 555 la masa, releul trebuie sa se cupleze pentru o perioada de timp, dictata pozitia semireglabilului S2 (t=1,1*R*C). Recomanda intreruperea circuitului de la 4093, sau cel mai bine, acesta din urma sa fie scos din soclu:


   Dupa ce am primit un kit de la Andrei


am realizat montajul, fara a conecta un releu, folosind ca alement indicator un LED inseriat cu o rezistenta:

   Folosind o fotorezistenta, am reglat semireglabilul S1 astfel incat sa am o diferenta mare intre "intuneric" si "zi" (valoarea optima a fost de 14kohmi):


..teste:

   Am inlocuit elementul fotosensibil (adica fotorezistenta) cu o fotodioda, montand un releu (prin fire, neavand acelasi gabarit cu cel de pe cablaj), 2 intrerupatoare (cel mare simuland punerea contactului, celalalt simuland deschiderea usii sau impuls) si 3 LED-uri (albastru pentru "usa", verde pentru "contact" si alb pentru "lumini"):


   Pentru fotodioda, semiregalbilul a fost reglat la cca. 200 ohmi, diferenta tensiunii pe fotodioda, intre "noapte" si "zi", fiind mult mai mare decat in cazul fotorezistentei.

   Am facut 2 filmulete:

- test al modulului "coming home leaving home" ver.3 by niq_ro folosind fotorezistenta:


- test 2 al modulului "coming home / leaving home" ver.3 by niq_ro folosind fotodioda:

continuare articol in 01.04.2011


   Cablajul ver.3 poate fi folosit si pentru ver.2 (comanda pe plus), dupa cum se vede mai jos:


Intoarcere la pagina principala